HYUNDAI WELDING

Направление бизнеса

ALL PRODUCT
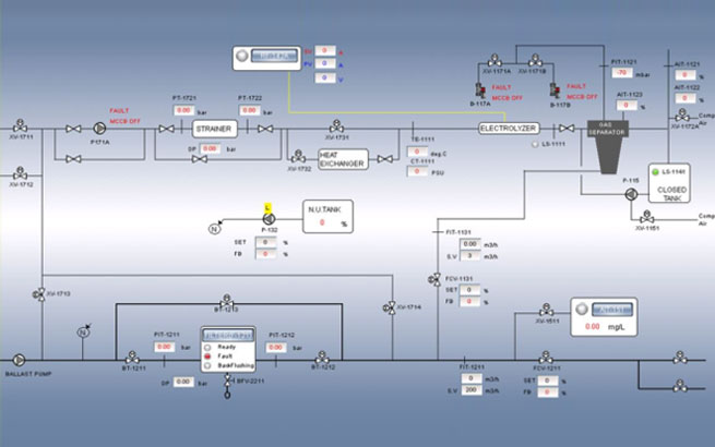
Hi-CON - это интеллектуальный контроллер, разработанный для обеспечения стабильной работы даже в суровых условиях окружающей среды. В частности, Hi-CON доказала свою стабильность и долговечность с помощью различных типов испытаний на окружающую среду, которые требуются классификационным обществом, включая вибрацию, холод / сухой нагрев, выдерживаемое напряжение и любые другие требуемые испытания.

Hi-CON обеспечивает различные промышленные приложения, такие как BWTS, FGSS, SCR, и имеет следующие особенности.

Надежная работа

Индивидуальные и удобные интерфейсы

Поддержка различных протоколов

top