HYUNDAI WELDING

Introdução de Negócios

TODOS OS PRODUTOS
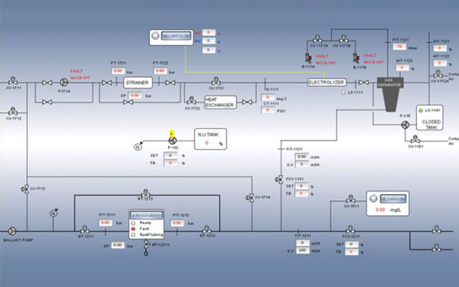
Hi-CON é um controlador inteligente desenvolvido para fornecer operação estável, mesmo em condições ambientais severas. Em particular, Hi-CON provou sua estabilidade e durabilidade por meio de vários tipos de testes ambientais exigidos pela sociedade de classificação, incluindo vibração, calor frio / seco, tensão suportável e quaisquer outros testes exigidos.

Hi-CON fornece várias aplicações de campo industrial, como BWTS, FGSS, SCR e tem os seguintes recursos.

Operação confiável

Interfaces personalizadas e fáceis de usar

Suporta vários protocolos

top